Mitigating Mean Ol' Methane
Bitcoin could save the world from cow poop, dinosaurs, and trash.
In our previous article about sisal farms, we talked about how sometimes it is necessary to burn things, and how burning things in a generator is much cleaner than burning them in open air. Today, let’s take a look at something else that needs to be burned for the greater good: methane.
Methane is a greenhouse gas, and a particularly potent one, at that. It’s considered to be 28 times stronger than the equivalent weight in CO2 over 100 years, meaning it traps more heat in our atmosphere and contributes more to climate change. Fortunately, it is quite short-lived, lasting only about 12 years. This means that any reduction in methane will be the fastest way to rein in the impacts of industry on the environment.
This is why, in a May 2021 report, the head of the United Nations Environmental Program said:
“Cutting methane is the strongest lever we have to slow climate change over the next 25 years and complements necessary efforts to reduce carbon dioxide. The benefits to society, economies, and the environment are numerous and far outweigh the cost. We need international cooperation to urgently reduce methane emissions as much as possible this decade.”
Methane is a big deal.
I don’t know about anyone else, but when I think about methane going into the air, I go straight to cow farts, so let’s start there. To make fertilizer, manure must be left to go through a process of anaerobic digestion, which breaks down the manure and creates methane as a byproduct.
Some larger farms already have methane mitigation strategies in place, because it makes sense to do so with lots of reliable gas. On small to medium farms, though, this methane is often allowed to just drift off and cause havoc in the environment, since they do not produce sufficient quantities for productive use.
This farmer decided to apply Bitcoin to the problem. He now collects the methane, pumps it into a generator, and hashes for BTC with it. Instead of being released into the atmosphere, the methane is almost entirely consumed by the generator and put to work securing the Bitcoin blockchain.
Bitcoin incentivized this man to reduce his greenhouse gas footprint with no contract, policy change, or government subsidy. It puts extra money in his pocket, which gives him a slight competitive advantage over other farms…
Cows aren’t the only ones responsible for our methane output though. You will likely recognize the flare stacks that are characteristic at oil wells and refineries.
Oil is a very complex substance with a lot of pieces parts. When we pull the oil out of the ground, it immediately begins to release a ton of methane. This methane must be dealt with, and the usual choice is just to set it alight, as you can see above. This has a few problems, though. For one, it is only about 91% effective at removing methane when it is burning like this, much of it escaping uncombusted. Secondly, it releases other gasses because of the incomplete combustion, resulting in an “incomplete burn”. And thirdly, because of the intermittent and dirty nature of the methane, the flares often go out. According to a study of oil drilling in the Permian basin, 1 in 10 stacks were malfunctioning.
These methane flares tend to be in very rural places, often with no electrical infrastructure, so using it to generate electricity made no sense… Nobody wants to build a factory or data center by an intermittent power source, nor do they want to build pylons for a few kilowatts of electricity. A container of Bitcoin miners right by the well though? Perfect. Now instead of that big burning stack, we have this:
Oil companies have been burning money since we started pulling “black gold” from the ground. There has never been a way to make use of the methane before, and you can be certain they have looked for one. If there was another option, they would have started using it long ago.
This realization was my first glimpse into Bitcoin’s inevitability: Bitcoin mechanically subsidizes cleaner air, and it does so by providing a much-needed service to oil companies. In the coming years, any oil company not hashing for the BTC network will be at a disadvantage not only financially, but also in the minds of investors and customers who care about the environment. Mining Bitcoin increases methane mitigation efficiency from 91% to 98.3% compared to flaring (while providing income to do so)… this will have a massive impact on companies’ environmental reports.
This is why Conoco, Exxon, Tecpetrol, and Marathon Oil are all already mining Bitcoin while preventing methane from entering the atmosphere. These are just the ones I know about, and the early adopters. More will come. They have no choice.
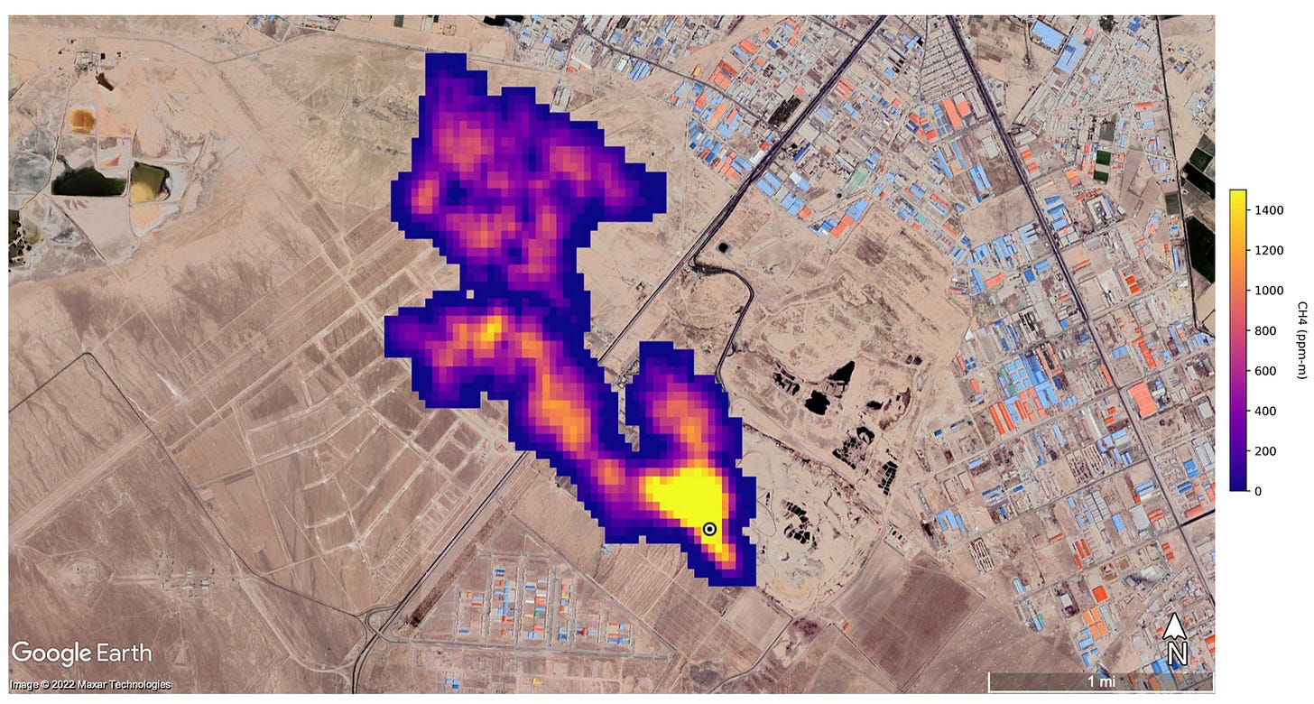
Finally and briefly, landfills. Below is an infrared look at a landfill just outside of Tehran in Iran. This plume of methane is 3 miles long, and is indicative of what is known as a “methane super-emitter”. As trash decomposes, large amounts of methane and other gasses are released.
The landfill above emits methane like this 24/7, and it will for years to come. Although this is a particularly spicy example, landfills around the world are mostly varying shades of the same.
Using membranes, landfill operators have the ability to collect the gas for sequestration, but the process is costly. You already know the story… Mining Bitcoin with this methane would improve air quality locally and globally, and pay the operators for the pleasure. It’s been done in Utah to great success since 2023.
The United Nations says that methane mitigation is the strongest lever we have against climate change today. The sooner we put Bitcoin miners by every farm, every landfill, every oil well, the better chance we have of avoiding the worst of climate change.
Be excellent to each other (and teach your progressive friends about methane mitigation, because they will not listen to me…)




